描述
产品核心优势
- 360度发光角度
- 不同的安装方式
- 三档色温可选
- 灯泡形状可定制
- 捷便快速安装DMX
- 可以达到追光效果,频闪,动态以及视频效果
- 双信号,信号稳定,传输距离100米
- 多种连接方式,节省线材,节省连接,节省时间
- 反应时间8微秒,无拖影,反应快速
- 自动地址编码,容易使用
产品核心参数
| 光学性能: | 光源:3合1的RGB |
| 数量:1 | |
| 灯珠灰度级:8位(256级) | |
| 发光角度:360 | |
| 像素点数量:1 | |
| 奶白面罩的亮度:20 流明 | |
| 黑色面罩的亮度:10 流明 | |
| 使用寿命:50,000 小时 | |
| PWM调光频率:3.6KHz | |
| 电气性能: | 功率4瓦,电压直流24V,电流0.16安培, |
| 可选配件: | 黄光 2700K – 3000K |
| 暖黄 3000K – 4000K | |
| 自然白 4000K – 5000K | |
| 冷白 5000K – 6500K | |
| 3/4芯线材(电源和信号) | |
| 外观机械参数 | 灯泡型号: A60 |
| 重量:0.22 磅 (0.1 公斤) | |
| 外壳颜色:透明 | |
| 外壳材料:玻璃 | |
| 认证 | CE,FCC |
| IP等级,IP65 | |
| 工作温度:-20 °C to 45 °C | |
| 所需配件 | 需要任意兼容DMX协议的脱机联机控制器,电源还有线材 |
| 控制参数 | 控制协议:DMX |
| 控制通道:3 | |
| 电气接头: | 数据接头:4芯 |
| 数据接头:4芯电源+信号 | |
| 对接方式:公母头对接 | |
| 线材规格:2×1.0方+2×0.3方 | |
| 控制器到最后一个灯具最长线长:100米 | |
| 控制器到第一个灯具最长线长:100米 | |
| 灯具之间的线长:10米 |
产品尺寸图



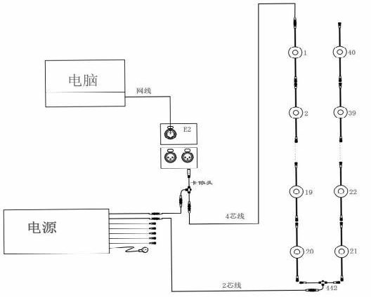
产品连接图

实际工程案例






